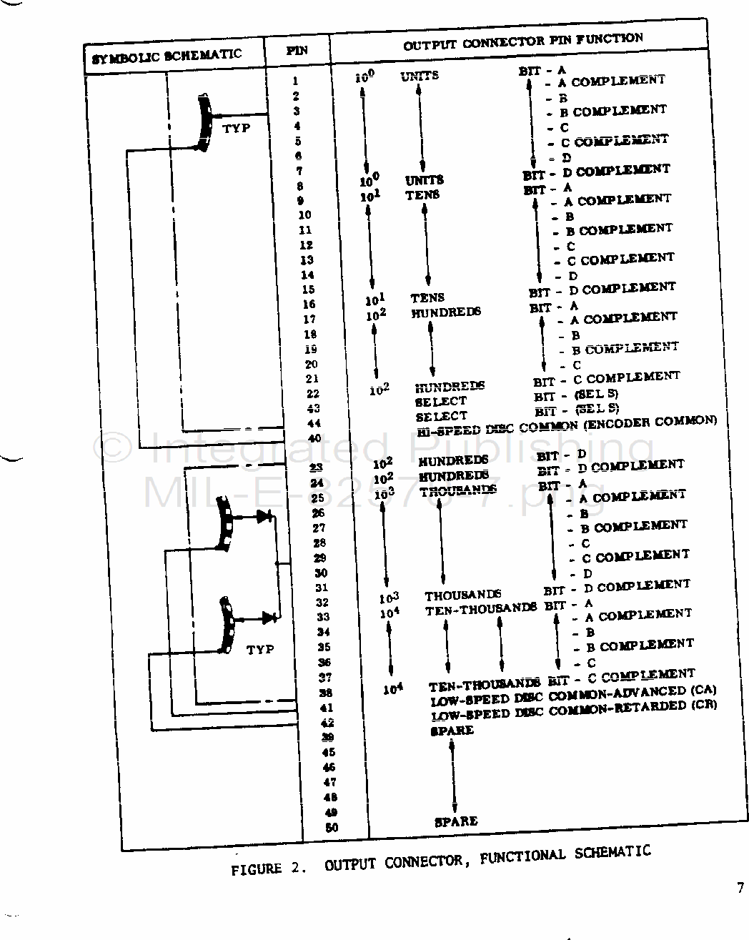
MIL-E-80238 Electro-Erosion Machine, Electro-Chemical, Horizontal Ram Type, Cavity SinkingThis specification covers a contact-type, 19-bit and complement, 36,000-count cyclic decimal-coded, shaft-angle position encoder for use with the Torpedo Test Set Mark 281 Mod 1. (See 6.1.)