
MIL-DTL-81963C
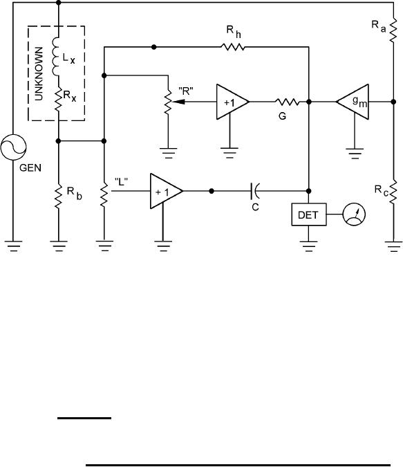
C = Standard Capacitor
G = Standard Resistor
(Values of C and G will be determined by the frequency "F" of the generator (GEN) voltage.)
Rectangular Impedance is R + JXL with R read directly from Dial "R" and the XL calculated from
XL = 2 š FL with the L read directly from Dial "L".
Polar Impedance is Z at an angle of X. The angle derived from Tan Φ = R / XL
Z derived from Z = √ R + XL
2
2
FIGURE 11. Elementary schematic diagram for an incremental induction bridge.
38
For Parts Inquires call Parts Hangar, Inc (727) 493-0744
© Copyright 2015 Integrated Publishing, Inc.
A Service Disabled Veteran Owned Small Business